解决方案
Solution
联系我们
电话:010-62908360
传真:17600206377
邮箱:info@mapcore.com.cn
地址:北京市海淀区黑泉路8号宝盛广场D座8001-8002
应用案例——基于AI的建筑物变化智能提取解决方案



应用案例——基于AI的建筑物变化智能提取解决方案


随着我国经济的快速发展,城镇建设的速度加快,给城市规划与管理工作带来了诸多问题,诸如城乡结合部建设混乱,违反规定大规模圈地占地,产生大量的违法建筑物,毁坏文物,大拆大建,以及无规则擅自批建等,严重影响着城市的可持续发展。

基于上述问题与形势,采用航空遥感、卫星遥感、三维激光扫描和GIS等先进技术,基于三调成果,通过高分辨率影像进行国土空间动态监测,快速监测和核查城镇中违反规划的各种建设行为,有力地提高了城镇的行政监管能力,对维护城镇规划法规、促进城乡规划管理体制改革和城市可持续发展具有重要意义。

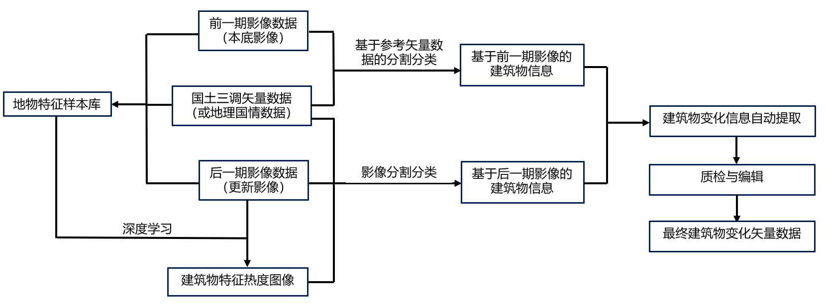
一. 建筑物变化智能提取技术路线

基于前后两时相遥感正射影像数据、国土三调或地理国情的矢量数据进行样本采集,建立起样本库,然后通过深度学习算法(CNN,卷积神经网络)获得测区中建筑物特征的热度图像,在此基础上再利用面向对象的分类方法,再结合建筑物的光谱特征、几何特征、关联特征等自动提取建筑物。最后再通过提取的两期建筑物信息,自动提取建筑物生变化的区域。在此基础上采用人机交互的方式,逐一对变化图斑进行质检与编辑,并输出最终的变化区域矢量数据。

图片36.png 

1 基于深度学习技术与面向对象影像分析技术的变化信息提取流程

二. 基于深度学习技术的建筑物信息提取

 

1. 创建工程

创建工程导入待处理的所有影像数据、第三次国土调查成果或地理国情参考矢量数据及其他数据。

图片37.png 

2创建建筑物信息提取工程,加载所有影像与参考矢量数据

2. 样本库创建

基于第三次国土调查成果或地理国情参考矢量数据,将参考矢量数据转化成矢量点,并创建矢量点缓冲区,然后通过eCognition中集成的深度学习样本创建算法,自动快速创建地物特征样本库eCognition中集成的深度学习样本创建操作简单,仅通过一个算法即可实现不同尺度(32x32, 64x64等)海量样本的创建。该样本可作为自然资源动态监测样本库资源,用作采用深度学习技术进行后续的不同应用中地物特征信息提取的样本库。

图片38.png 

3 基于参考矢量数据建立的矢量点缓冲区

图片39.png 

4 基于eCognition深度学习技术创建的建筑物样本

图片40.png 

5  基于eCognition深度学习技术创建的非建筑物样本

 

3. 基于深度学习的建筑物特征提取

 在已创建好的样本库的基础上,通过eCognition软件深度学习技术进行建筑物特征提取,获得基于后一期影像(更新影像)的建筑物特征热度图像,然后再结合eCognition软件中面向对象影像分析技术,通过亮度值、标准差、上下文关系、面积、长宽比等特征进行对热度图像中的建筑物进行提取优化,直至获得最终建筑物信息。

图片41.png 

图片42.png 

6 基于深度学习创建的建筑物热度图像(后一期影像)


图片43.png  

图片44.png 

 7 基于深度学习技术自动提取的建筑物(后一期影像)


对于前一期影像(本底影像)中建筑物的分类,同样是在基于参考矢量数据分割结果的基础上,再基于参考矢量数据的类名称直接自动提取建筑物。 图片45.png

8 前一期影像(本底影像)中建筑物的自动提取结果

三. 建筑物变化检测

使用前后期影像所提取建筑物数据,在eCognition创建自动变化提取解译规则集,全自动提取建筑物变化区域,并形成报告和成果。

图片46.png 

图片47.png 

9 建筑物变化成果输出


四. 总结

随着遥感技术的发展,高分辨率、高光谱卫星遥感影像应用日趋成熟,采用遥感、无人机等技术进行城市违法建筑监测,具有周期短,成本低,时效性高等特点,可有效减小地面普查的盲目性,提高工作效率,利用遥感技术进行建筑物变化检测,尤其是违法建筑监测正逐渐成为一种主流监测手段。

在遥感影像数据获取能力不断提升的情况下,如何基于遥感影像进行建筑物变化信息自动提取,需要切实的生产技术支撑满足日益增长的业务需求。目前利用光谱特征的机器学习技术与通过大量样本的深度学习技术已逐渐应用于土地利用覆盖信息提取中,尤其近几年通过人工智能方法来进行地物变化动态监测已成为研究热点。然而在实际生产过程中,采用人工智能未能达到满意的成果提交,其原因主要有:一是未能建立覆盖研究区域中地物特征的不同尺度的样本库,二是建立的样本库未能全时相覆盖,仅包含某个季节或某个月份的样本。

鉴于此,本方案是基于已有的遥感影像和参考矢量数据,通过eCognition软件集成的深度学习技术进行地物特征样本的快速创建,然后通过深度学习技术与面向对象影像技术相结合的方式进行建筑物的自动提取,再通过提供的编辑批处理工具进行人工编辑与质检,得到最终建筑物成果数据。这种技术方法不仅可以进一步提高建筑物特征提取的准确率,还能通过业务生产逐渐建立完整的地物特征样本库,为后续完全基于人工智能进行地物提取打下坚实的基础。

关于k8凯发天生赢家

公众号

视频号
Copyright@ 北京k8凯发天生赢家科技有限公司        备案号:京ICP备14042292号-1       ICP9863263414643413    多源世界 智图管理